一、死区?
百度一下,死区也称为中性区或不作用区,是指控制系统的传递函数中,对应输出为零时的输入信号范围。不同的对象,它有不同的含义,像变频器正反转死区、IGBT死区、机械齿轮背隙死区等等。
本篇文章结合PLC的PID指令,通过引入死区相关参数,来实现以下效果:当系统输入在设定的死区范围内变化时,输出保持不变。这样做(尤其对于一些调节阀),可以改善控制效果,延长阀的使用寿命。
二、实现
使用PID向导生成PID指令,添加手动控制,输入、输出标定为单级20%偏移量。
下面使用两种方法实现死区效果:(以“液位”控制“进水阀”为例)
① 从输入处理
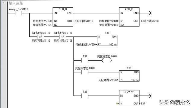
加入“死区范围”参数,通过它与目标液位的计算得到死区上、下限。
若实时液位处于此范围,将目标液位标准化为通道量程范围内的值,使得PID块的目标与实时值相等,输出将不变;若实时液位超出此范围,将它的通道值AIW16送入PID块。
② 从输出处理
实时液位一旦处于死区上下限范围,PID模式转换为手动,并将此刻的PID标准化输出值传入PID块的手动输出;实时液位不在此范围,PID模式转换为自动,按原有参数运行。
三、其他
有时我们需要系统自动调节一定时间,稳定以后再加入死区功能。这时我们可以加入稳态时间参数:实时液位处于死区上下限范围内,且持续一段时间,死区才起作用。
有时我们需要死区仅维持一定的作用时间,超出这个作用时间,使系统再次自动调节。这时,我们可以加入死区时间参数。
创业项目群,学习操作 18个小项目,添加 微信:790838556 备注:小项目!
本文内容由互联网用户自发贡献,该文观点仅代表作者本人。本站仅提供信息存储空间服务,不拥有所有权,不承担相关法律责任。如发现本站有涉嫌抄袭侵权/违法违规的内容, 请发送邮件至 zoodoho@qq.com举报,一经查实,本站将立刻删除。
如若转载,请注明出处:https://www.zoodoho.com/45709.html
如若转载,请注明出处:https://www.zoodoho.com/45709.html
